欢迎光临瑞安市天蓝环保设备有限公司网站!
热门搜索: 卸料器 卸灰阀 旋转阀 关风机 卸料阀 叶轮给料机 星型卸料器 刀型闸阀 插板阀 卸料器厂家
产品中心
联系方式
瑞安市天蓝环保设备有限公司
联系人:詹碧涛
热线电话:0577-65007068
传 真:0577-65007078
手 机:13335773555
网  址  :  www.ratlhb.com
公司地址:浙江省瑞安市阁巷高新区东二路111号
公司新闻当前位置: 首页> 新闻资讯 > 公司新闻

关风机的结构与工作原理

时间:2021-01-25 21:06   作者:admin 点击:6859 次

  关风机又称卸料阀、旋转阀、卸灰阀、卸料器、旋转供料器、叶轮给料机、、旋转加料器、旋转下料器、回转下料器、回转下料阀、关风器、关风阀闭风机(器)、旋转给料阀、叶轮给料器、输送阀、星型卸料器、星型下料器、星型下料阀、星型卸料阀、星型给料器、星型给料机、星形卸料阀、锁风阀、锁风排料器、锁风给料器、回转阀、输送阀、气锁阀、行星给料器;关风机不论名称的命名是怎样,上述下料阀的结构与工作原理都是相同的;旋转下料阀体内部有多个叶片的转子,上部料仓的物料靠自重落下填充在叶片间的空隙中,物料随转子的旋转在下部料口卸出。因转子叶片间的空间是均匀一致的,转子转速既可以是恒速的,也可以是变速的,所以旋转下料阀被广泛的应用在环保、冶金、化工、粮食、水泥、筑路、等行业的粉状、颗粒状物料的卸料、供料和计量、配料的场合,更值得一提的是,随着微电脑技术的发展,各行业对粉状和颗粒状物料的实时供给需求不断增长,旋转下料阀与变频、调速装置的结合成为实时供料的最理想方案。 

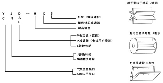
关风机的结构与型号:
(一) 普通型 代号J表示
关风机的上、下法兰口基本是方形或圆形,也可以由用户选定,普通型一般适用于无风力压力。
(二)耐磨损叶轮 代号N表示
该型旋转下料阀的特点是转子叶片的端部用特殊耐磨材料制成,能保证叶片端部与壳内壁有良好接触,并且磨损后可方便地调节叶片端部,使其仍然与壳体内壁保持良好接触,如果用封闭型的转子具有更好的锁气性能,耐磨损型主要适用琢磨性能较强的物料。
(三)耐高温型 代号H表示 
它所输送物料的温度可达280℃,两端轴承与叶轮有一定隔离,能防止超细粉料与轴承接触。 
旋转下料阀型号含义:

YJD-HX型


瑞安市天蓝环保设备有限公司(www.ratlhb.com)主营卸料器卸灰阀旋转阀关风机卸料阀叶轮给料机星型卸料器刀型闸阀插板阀等系列产品,“天蓝环保、净化全球”,客服热线:0577-65007068


copyright 2016-2020 瑞安市天蓝环保设备有限公司 all right 技术支持:杭州维军网络传媒有限公司
联系人:詹碧涛 热线电话:0577-65007068 传 真:0577-65007078
手机:13335773555 地址: 浙江省瑞安市阁巷高新区东二路111号
公司网址:www.ratlhb.com 京ICP证000000号